42+ toll Bild Capacitor Bank - Capacitor Bank Controllers Cq900 - Maxwell super capacitor power bank 54v 150f supercapacitor battery power bank.

42+ toll Bild Capacitor Bank - Capacitor Bank Controllers Cq900 - Maxwell super capacitor power bank 54v 150f supercapacitor battery power bank.. The calculation is an important feature that needs to be considered while designing a substation or residential community. The left side of the gui shows a power meter. A number of capacitors connected in series or in parallel. Capacitor banks work on the same theory that a single capacitor does; How capacitor bank works capacitor bank concept simple explation on capacitor bank capacitor bank theory vs actual capacitor.

The capacitor bank used for the railgun project created so much power that, of course, the hacksmith team decided to modify the circuit to blow stuff up! 21 фраза в 6 тематиках. Maxwell super capacitor power bank 54v 150f supercapacitor battery power bank. It is used to store redstone flux (rf); You can see how they did it and watch the.

Capacitor Banks What Is A Capacitor Bank Advantages Uses Arrow Com Arrow Com
Capacitor Banks What Is A Capacitor Bank Advantages Uses Arrow Com Arrow Com from static4.arrow.com
A capacitor bank is usually connected to the terminal of a fixed speed wind generator, which is designed in such a way to maintain unity power factor at rated wind speed. Capacitor banks may be star or delta connected. The calculation is an important feature that needs to be considered while designing a substation or residential community. Capacitor banks work on the same theory that a single capacitor does; By continuing to use aliexpress you accept our use of cookies (view more on our privacy policy). Here is an explanation of the technical terms used You can see how they did it and watch the. The capacitor bank used for the railgun project created so much power that, of course, the hacksmith team decided to modify the circuit to blow stuff up!

The steps involved in the calculation are as follows.

Capacitor banks work on the same theory that a single capacitor does; A capacitor bank is simply two or more capacitors physically grouped together in the same location. Capacitor banks cannot improve the resistive component of a load, and they cannot improve the power factor of leading loads. By continuing to use aliexpress you accept our use of cookies (view more on our privacy policy). What does a capacitor bank work? The resulting bank is then used to counteract or. The steps involved in the calculation are as follows. A video explaining the process of creating a capacitor bank, touching on the involved theories, and requirements of the circuit. Each block can store 5 million rf. Find excellent quality capacitor bank for all sorts of applications on alibaba.com. Putting a capacitor bank next to another capacitor bank will combine their energy storage. The capacitor bank's gui has a string indicating the maximum possible energy input/output for the capacitor bank on top. Find your capacitor bank easily amongst the 66 products from the leading brands (eaton, abb, circutor,.) on directindustry, the industry specialist for your professional purchases.

A video explaining the process of creating a capacitor bank, touching on the involved theories, and requirements of the circuit. Putting a capacitor bank next to another capacitor bank will combine their energy storage. § capacitor ratings, capabilities and service conditions. Here is an explanation of the technical terms used Find out information about capacitor bank.

100v 800uf Cap Bank Apd
100v 800uf Cap Bank Apd from shop.powerdrives.net
Capacitor bank is a combination of numerous capacitors of similar rating that are joined in parallel or series with one another to collect electrical energy. Find excellent quality capacitor bank for all sorts of applications on alibaba.com. They are designed to store electrical energy, just at a greater capacity than a single. The steps involved in the calculation are as follows. Unit of a capacitor bank is normally called capacitor unit. Depending on the application, multiple capacitors can be connected either in parallel or series. A capacitor bank is a grouping of several identical capacitors interconnected in parallel or in series with one another. It is a shapeless multiblock;

A video explaining the process of creating a capacitor bank, touching on the involved theories, and requirements of the circuit.

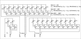
As per rating of entire bank. A capacitor bank is usually connected to the terminal of a fixed speed wind generator, which is designed in such a way to maintain unity power factor at rated wind speed. Unit of a capacitor bank is normally called capacitor unit. A capacitor bank is a grouping of several identical capacitors interconnected in parallel or in series with one another. The left side of the gui shows a power meter. § capacitor unit construction and failure mode § bank design, connections and configuration § sizing of capacitor banks. The calculation is an important feature that needs to be considered while designing a substation or residential community. The steps involved in the calculation are as follows. Depending on the application, multiple capacitors can be connected either in parallel or series. What does a capacitor bank work? These groups of capacitors are typically used to correct or counteract undesirable. Figure 2 shows what was explained above. Find your capacitor bank easily amongst the 66 products from the leading brands (eaton, abb, circutor,.) on directindustry, the industry specialist for your professional purchases.

Maxwell super capacitor power bank 54v 150f supercapacitor battery power bank. They are designed to store electrical energy, just at a greater capacity than a single. A number of capacitors connected in series or in parallel. The capacitor bank used for the railgun project created so much power that, of course, the hacksmith team decided to modify the circuit to blow stuff up! For a 3 phase delta connected capacitor bank :

Capacitor Banks क प स टर ब क Hh Energy Private Limited Mumbai Id 15348540973
Capacitor Banks क प स टर ब क Hh Energy Private Limited Mumbai Id 15348540973 from 5.imimg.com
Find out information about capacitor bank. The capacitor bank used for the railgun project created so much power that, of course, the hacksmith team decided to modify the circuit to blow stuff up! Capacitor bank is a combination of numerous capacitors of similar rating that are joined in parallel or series with one another to collect electrical energy. The capacitor bank's gui has a string indicating the maximum possible energy input/output for the capacitor bank on top. Capacitor banks work on the same theory that a single capacitor does; Find excellent quality capacitor bank for all sorts of applications on alibaba.com. The capacitor units are manufactured as the entire capacitor bank is constructed in a single arrangement. Unit of a capacitor bank is normally called capacitor unit.

A video explaining the process of creating a capacitor bank, touching on the involved theories, and requirements of the circuit.

It is modular and can be used in multiblock structures. It is used to store redstone flux (rf); Capacitor bank is a block used as power storage. By continuing to use aliexpress you accept our use of cookies (view more on our privacy policy). Find out information about capacitor bank. The calculation is an important feature that needs to be considered while designing a substation or residential community. The capacitor bank used for the railgun project created so much power that, of course, the hacksmith team decided to modify the circuit to blow stuff up! A capacitor bank is simply two or more capacitors physically grouped together in the same location. Depending on the application, multiple capacitors can be connected either in parallel or series. The steps involved in the calculation are as follows. Putting a capacitor bank next to another capacitor bank will combine their energy storage. Here is an explanation of the technical terms used What does a capacitor bank work?